- 收藏
- 加入书签
基于物联网的交通信号灯状态监测系统设计与应用
摘要:本论文针对交通信号灯检测领域展开研究,提出一种基于物联网(IoT)技术的信号灯状态监测系统。该方案通过构建云服务器、控制中心、用户终端、主机及信号灯检测模块组成的物联网架构,实现对信号灯灯盘运行状态与供电系统的持续监测,旨在改善传统人工巡查方式存在的运维效率不足和故障响应滞后等问题。实际应用表明,该系统可有效降低人工巡检需求,提升故障信息传递时效性,为智能交通场景下的信号灯运维管理提供了技术可行的解决方案。
关键词:交通信号灯;物联网;状态监测系统;故障诊断;智能交通
中图文分类号:U文献标志码:A
1 引言
交通信号灯作为城市交通管理的核心设施,其运行稳定性对道路通行效率与交通安全具有重要影响。然而,传统的故障检测模式主要依赖于人工定期巡查和交通参与者被动上报,存在信息反馈链条长、周期久、准确性难以保障等局限。当信号灯发生故障时,从发生到维护人员介入处理往往存在时间延迟,这不仅影响交通流的顺畅性,也存在一定的交通安全风险,难以满足智慧交通系统对实时响应的需求。
近年来,物联网 (IoT) 技术凭借其广域覆盖、低功耗连接和实时数据传输能力,在智能交通系统建设中展现出应用潜力。相关研究与应用,如基于物联网的车辆监控系统在交通流优化中的应用、智能停车系统对资源利用率的提升,已取得一定进展。然而,现有研究与应用多集中于宏观交通数据采集与管理层面,针对交通信号灯设备自身状态(如灯盘、电源)的实时、主动监测与故障精确定位技术,仍存在研究与应用上的不足。
鉴于物联网技术在实时数据采集、远程状态监控及智能化决策支持方面的优势,本研究提出并设计了一种基于物联网的交通信号灯故障主动监测系统。该系统采用分布式架构,集成窄带物联网 (NB-IoT)通信技术,旨在实现对信号灯灯盘运行状态(如电流、电压参数)的持续监测、故障的快速识别与定位,并支持多终端协同管理。研究目标聚焦于解决传统人工检测方式效率偏低的问题,致力于缩短故障响应时间。通过构建智能化的监测网络,该系统为解决传统检测模式的局限性提供了一种改进方案,为提升交通信号灯运维管理的效率和可靠性提供了技术支持。
2 系统架构与核心技术
本研究提出的基于物联网的交通信号灯故障主动监测系统由云服务器、控制中心、用户终端、分布于各交通路口的主机群以及安装在信号灯上的检测模块共同构成,系统架构如图1 所示:

图1 基于物联网的交通信号灯状态监测系统框图
云服务器作为核心数据处理节点,负责接收并存储来自主机的监测数据,实时分析信号灯运行状态(正常 / 异常),生成告警信息推送至用户终端,同时提供历史数据查询与统计分析功能以支持维护决策。控制中心负责配置系统运行参数(如数据采集频率、状态判定阈值)、管理用户访问权限与设备分组,并支持跨区域信号灯监测任务的协调。用户终端提供 Web 端与移动端(APP)访问界面,实时展示基于地图的信号灯状态分布、故障详细信息及维护进展,支持远程操作指令下发(如触发特定灯盘频闪辅助定位)。
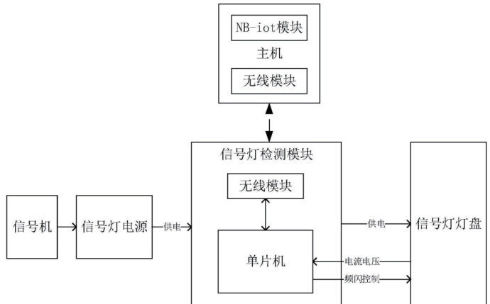
主机群部署于各路口,通过具备广覆盖、低功耗和连接稳定特性的 NB-IoT 网络与云服务器通信;主机以轮询方式管理其覆盖区域内所有信号灯检测模块,单台主机可连接多个模块,实现对路口全部信号灯组的全面状态监测。主机与信号灯检测模块如图2 所示:

信号灯检测模块安装于信号灯电源与灯盘之间,内置微控制器(MCU),实时采集灯盘工作电流和电压数据,具备本地异常状态初步判定功能(如过流、欠压检测),并通过无线通信与主机交互;该模块同时支持接收主机指令控制灯盘频闪,便于现场故障定位。
系统工作流程涵盖信息采集、数据传输与处理应用三个环节。在信息采集阶段,每个主机管理区域内多个检测模块持续采集所连接灯盘的电流、电压数据,用于判断灯盘工作状态(如无输出电流、电流过大或电压过低),其频闪功能可用于调试或故障排查时的快速灯盘识别。数据传输环节,主机将收集到的状态数据及可能的异常信息通过 NB-IoT 网络上送至云服务器。在数据处理与应用环节,云服务器存储并分析数据,控制中心通过其接口进行参数配置和设备管理;当检测到状态异常时,云服务器生成告警推送至用户终端,用户可据此调度维护资源。
系统的核心技术包括无线感知模块和多终端协同运维。无线感知模块集成供电单元、无线通信芯片、控制接口电路及天线,无线模块如图3 所示:

无线模块通过采集电源输入状态和灯盘电流电压数据执行本地状态判断逻辑(例如,电源输出正常而灯盘电流电压异常时判定灯盘故障),并将结果发送至主机。多终端协同运维设计(Web 端与APP 端)考虑了不同用户角色在不同环境下的操作便利性,便于及时掌握状态信息和告警,有助于提升运维工作的协调性和响应效率。
该系统的主要特点体现在主动监测机制和故障定位方法上。区别于依赖人工巡查和被动事件上报的传统模式,通过在灯盘电源回路部署检测模块并以 10Hz 采样频率持续采集数据,实现了对灯盘工作状态的连续监测。例如,当 LED 模组老化导致工作电流下降 15% 时,检测模块可在 30 秒内触发预警,相比定期人工巡查能更早发现潜在隐患(提前时间范围为数小时至数天)。系统采用“检测模块本地判断 + 主机轮询状态确认 + 云端综合分析”的多级故障诊断机制进行定位:基于电流电压阈值判定灯盘故障并可定位至具体灯组;检测模块在线但无电压输出时判定为电源故障;主机轮询发现模块离线且信号强度显著下降时判定为通信或线路故障。在应用分析方面,系统对运维成本和交通安全效益进行了评估。在人力成本方面,以百万人口城市为例,据估算,传统模式下年均人力成本约 2000 万元(基于特定的人员配置和薪酬假设),本系统通过主动监测和精准维护调度,可减少对常规人工巡查的依赖,潜在节省空间约 1400 万元。关于拥堵相关成本,相关研究显示一线城市单次信号灯故障平均引发拥堵时长约 2.8 小时并造成综合经济损失约 5000 元;本系统旨在将故障平均处理时间缩短至 2 小时以内,按年均 500 次故障计算,潜在减少的拥堵损失约 285.7 万元。在交通安全方面,参考国家统计数据,系统通过实时监测与快速响应(目标为分钟级),据模型分析可潜在减少因信号灯故障直接引发的事故约 4.6 万起并降低伤亡人数超 1.1 万人;同时,降低的信号灯故障率有助于减少次生事故,模型显示整体事故量有降低潜力(估算约 22% ),对应潜在减少经济损失(按单起事故损失22 万元估算)。
3 结论
本研究基于物联网技术,针对传统交通信号灯运维模式存在的效率不足和响应延迟问题,设计并实现了一套具备主动状态监测、故障定位与辅助决策能力的检测系统。该系统采用分层架构(硬件感知层、网络传输层、应用服务层),改进了依赖人工巡查和被动响应的传统运维方式,实现了对信号灯运行状态更精细化的数字化管理,为智能交通基础设施的运维提供了一种技术方案。系统的核心在于结合物联网的感知能力与交通管理需求,利用 NB-IoT 网络的广覆盖和低功耗特性,降低了城市级设备联网部署的成本和能耗挑战;通过边缘(模块与主机)初步处理与云端智能分析的协同,优化了从故障检测、定位到处理通知的流程,有助于提高运维效率和优化人力投入结构。后续研究可结合 5G、人工智能(如机器学习模型)等技术的发展,探索系统功能的进一步拓展:利用运行数据趋势分析预测设备潜在故障,向预防性维护发展;研究在故障发生时与车路协同(V2X)系统联动,辅助交通管理部门进行交通流动态调整;推动检测协议标准化并构建开源生态,以促进技术的规模化应用,支持智慧交通系统的持续发展。该技术的应用实践,是运用现代信息技术提升城市交通治理水平的一种探索,为智慧城市建设提供了技术参考。
参考文献:
[1] 黄悦华 , 史振利 , 胡智莹 , 等 . 基于 LabVIEW 的交通信号灯工作状态智能监测系统研究 [J]. 现代电子技术 ,2020,43(16):34-38+43.
[2] 刘永涛 , 樊亚敏 , 张莉 , 等 . 基于自学习的组网式交通信号灯异常检测研究 [J]. 重庆交通大学学报 ( 自然科学版 ),2021,40(03):27-33.
[3] 张宇轩 . 交通信号灯监测系统设计与可靠性研究 [D]. 石家庄铁道大学 ,2024.
[4] 付明明 . 基于物联网技术的交通信号控制策略分析 [J]. 中国设备工程 ,2021,(09):216-218.
[5] 张磊 . 交通信号灯的故障自动检测及报警运维管理系统的实现方法[C]//天津市电子学会,天津市仪器仪表学会.第三十四届中国(天津)2020’IT、网络、信息技术、电子、仪器仪表创新学术会议论文集. 天津市中环系统工程有限责任公司;,2020:37-40.
作者简介:
王骥骋 2002.09,男,回,安徽,金明,1999.09,女,汉,辽宁,吴佳旻 2004.04,女,汉,武汉,吕博 1977.09,女,汉,辽宁,董德存 1958.09,男,上海,
京公网安备 11011302003690号