- 收藏
- 加入书签
基于掺铒光纤放大器和拉曼散射的新型基站连接方式
摘要:针对长光纤的高成本和通信协议速率的限制,本文提出了一种基于掺铒光纤放大器和拉曼散射的新型基站连接方式。在基站的外围光路上,使用拉曼散射将光模块发出的光信号进行波长搬移,并使用掺铒光纤放大器进行光信号放大。放大后的信号经由长光纤传输至基站光模块的接收端进行光电转换。该方案具有低成本,结构简单的优点,适用于通信、网络和传输等领域。
关键词:掺铒光纤放大器,拉曼散射
0.引言
在无线通信领域,通常使用星型连接方式来连接基带单元(Baseband Unit)和射频拉远单元(Remote RF Head)。在这种连接方式中,每有一个射频拉远单元,就需要一根长光纤。为了保证光纤连接更加可靠,通常会使用铠装光纤来进行铺设,这种光纤的造价大约在7人民币每米。所以,显而易见,星型连接有一个缺点,就是长光纤的花费特别昂贵[1]。
为了解决这个问题,菊花链型的连接方式被引入了。这种连接方式能够有效地节约长光纤的数量。但是,CPRI(Common Public Radio Interface)协议和SFP(Small Form Pluggable)的速率制约了菊花链的数量。例如,速率为Rate7的SFP仅能支持2级4T4R 20MHz的菊花链[2]。另外,菊花链还存在一个问题,第一级以及后几级的距离不能间隔太远,基站地理位置设置的灵活性大大降低。
于是,IQ压缩被用来突破菊花链的级数[3]。但是这种方式存在两个缺点:其一,很多射频拉远单元的FPGA(Field Programmable Gate Array)资源已经被用完,无法支持额外的IQ压缩开销;其二,为了保证较低的误码率,IQ不能被无限压缩,通常仅能节约3Bit数据,大约15%的增容,因此这种扩容模式的能力是有限的。
波分复用器(Wavelength Division Multiplexing)可以实现长光纤的共用[4],但是连接基带单元(Baseband Unit)和射频拉远单元(Remote RF Head)的SFP是匹配好的,且是固定波长,通常为C波长段或L波长段。所以,使用不同波长的SFP显然会增加系统的复杂度[6]。
可见,研究一种增加与基带单元相连的射频拉远单元数量的方案,不仅可以降低长光纤的使用成本,还能够提高基站网络的灵活性和扩展性。这对于满足不断增长的通信需求、提高网络性能和覆盖范围都具有重要意义。因此,研究和发展出能够实现这一目标的创新方案,将为通信行业的未来发展开辟新的可能性和机遇。
1.新型基站连接方式基本原理
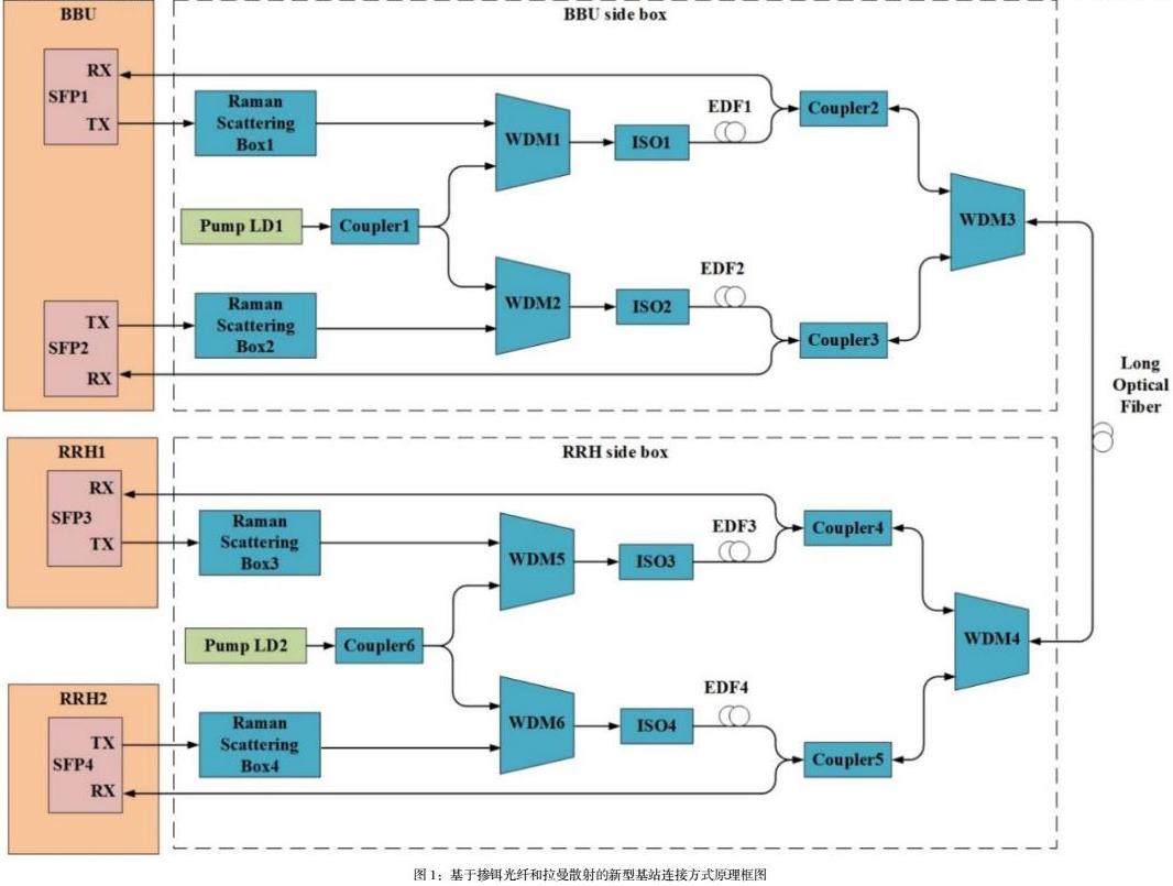
本文研究的基于掺铒光纤和拉曼散射的新型基站连接方式方案,框图如图1所示。其基本组成部分是拉曼散射盒,掺铒光纤,泵浦激光器和波分复用器。
在发射通路上,具有相同发射波长的不同SFP发射出的光信号传输至不同的拉曼散射盒中[7],这些拉曼散射盒已经预先设计好,能够将光波长移动到指定波长位置处,因此即使SFP发出相同波长的光,经过拉曼散射盒,也能够转换成不同波长的光[5]。
需要注意的是,拉曼散射盒发出的光比较微弱,可以使用掺铒光纤放大器进行放大。掺铒光纤放大器由泵浦激光器,波分复用器和掺铒光纤组成。不同的掺铒光纤放大器可以共用同一个泵浦光源,因此成本大大降低。
经过掺铒光纤放大器的光信号,由波分复用器送入长光纤中,传输至接收通路。在接收通路上,波分复用器根据波长将光分离开来,起到滤波作用。由于商用的SFP都是宽光谱接收[8],因此在接收通路上,无需额外的处理,即可将接收到的光信号直接转化为电信号,进而进行下一步的信号处理[9]。
由于发送和接收光路具有对称性,因此在基带单元(Baseband Unit)端和射频拉远单元(Remote RF Head)端具有相同的结构。
2.新型基站连接方式的具体实施步骤
在这种新型基站连接方式中,基带单元(Baseband Unit)和射频拉远单元(Remote RF Head)可以连接多个SFP。为了描述清晰,本章节仅以两对SFP举例,实际应用中SFP的对数可以是三对以及更多对。
从整体架构上来看,基带单元(Baseband Unit)一端包括了拉曼散射盒1,拉曼散射盒2,泵浦激光器1,耦合器1,WDM1,WDM2,光隔离器1,光隔离器2,掺铒光纤1,掺铒光纤2,耦合器2,耦合器3和WDM3。射频拉远单元(Remote RF Head)一端包括了拉曼散射盒3,拉曼散射盒4,泵浦激光器2,耦合器6,WDM5,WDM6,隔离器3,隔离器4,掺铒光纤3,掺铒光纤4,耦合器4,耦合器5和WDM4。基带单元(Baseband Unit)和射频拉远单元(Remote RF Head)之间通过长光纤相连。
SFP1中发射出的光信号传输至拉曼散射盒1中,SFP2中发射出的光信号传输至拉曼散射盒2中,拉曼散射盒1的输出光波长可以表示为式1
式1
其中,是拉曼散射盒1的输出光波长,是SFP1的输出光波长,通常为1310nm或1550nm,是提托克斯线的偏移波长。
当光入射进拉曼散射盒中时,相干光子会与热震动声子碰撞,产生斯托克斯光子和一个光声子。这一光声子会与入射光子碰撞,继而产生新的光声子和斯托克斯光子[10]。这一过程循环往复,并且发生雪崩态。由于入射光是相干的,所以经过拉曼散射盒后形成的斯托克斯光子也是相干的。经过拉曼散射盒的一阶拉曼散射光的波长就变成了1570nm,1590nm不等。
波长迁移后的光,与泵浦激光器的光,通过WDM1耦合在一起。耦合光被送往掺铒光纤1中。当泵浦激光器的光入射进掺铒光纤时,Er3+离子受到激发从低能级迁越到高能级。由于Er3+离子在高能级寿命极短,所以它会以非辐射跃迁的形式移动到更高能级[11]。如果这个更高能级和较低能级之间形成粒子数的反向分布,这两个能级之间的能量差正好等于1550nm的光子的能量。那么1550nm附近的光就可以被激发并放大。为了保证光的单向性,需要使用光隔离器ISO1来进行光隔离。
同理,SFP2发出的光信号被搬移至与SFP1不同的波长上并被放大。
由于多个SFP能够共用一个泵浦光源进行光放大,因此,整个方案的成本能大大降低。
被放大后的光信号分别送入耦合器2和耦合器3中,并合并输入到WDM3中。WDM3发出的光型号经过长光纤传输至WDM4中。WDM4的作用是将光信号按照波长进行滤波分离,分离后的信号分别送至耦合器4和耦合器5中。WDM4的通带波长可为1570nm,1590nm等。
耦合器2和耦合器3的输出接到射频拉远单元(Remote RF Head)的SFP接收口,由于商用SFP的接收对波长是不敏感的,是能够将宽带光信号转换为01数字信号的。
整个这一流程能够将同波长的SFP发出的光搬移到不同波长上,进行传输。不同波长之间的信号互不干扰,且方便接收和解析。
3.结语
本文介绍了一种创新的基站连接方式,利用掺铒光纤放大器和拉曼散射技术,使得基站间的通信更加高效可靠。在这种新型连接方式中,利用了拉曼散射技术来实现SFP(Small Form-factor Pluggable)发出的光信号波长的平移,而后通过掺铒光纤放大器对这一波长进行放大处理。这一放大后的信号经过波分复用器的滤波分离,然后通过对波长不敏感的SFP接收端完成光电转换。这一过程保持了光信号在光纤中的传输值不变,因此不会增加整个系统的误码率,确保了通信的稳定性和可靠性。
这种新型连接方式的独特之处在于,它不需要改变现有基带单元和射频拉远单元的硬件结构,而仅在外部光路上进行了创新。这意味着无需对现有设备进行大规模改动,降低了实施的复杂度,也减少了成本和时间投入。因此,这一创新方案具有广泛的应用前景,可以在现有基站网络中轻松部署,为通信行业带来了一种低成本、高效率的解决方案。
参考文献
[1]张润宇. 基于新型光纤的通信系统仿真模拟软件设计和实现[D]. 北京邮电大学. 2023.
[2]陈文韬. 小型化高功率光纤放大器的工程化研究[D]. 天津大学. 2022.
[3]黄勇. 高斯掺杂四线偏振模光纤放大器的优化设计与分析[D]. 桂林电子科技大学.
[4]黄佰良. 铒镱共掺大功率光纤放大器性能优化技术研究[D]. 长春理工大学. 2020.
[5]李永亮. 980nm脉冲泵浦下掺铒光纤自发辐射特性的研究[D]. 北京交通大学. 2015.
[6]段辉鹏. 基于CPRI协议的5G通信IQ数据压缩专用集成电路的设计与研究[D]. 华侨大学. 2021.
[7] 俞普. 数字RoF系统中提高数据传输效率的压缩方法研究[D]. 浙江工业大学. 2019.
[8] 杨勋发. WDM-PON技术在移动前传中的应用研究[D]. 兰州交通大学. 2018.
[9] 车全江,葛文萍. WDM光网络中基于业务等级的动态RWA算法研究[J]. 光通信技术. 2015(05) :22-23 .
[10] 程帅. 论光纤通信的新技术与潜力[J].商. 2013(01) :139-140 .
[11] 刘占元. 多波长掺铒光纤激光器研究[D]. 南开大学. 2008.
作者简介:
程澄(1990-),男,硕士,工程师,主要研究方向为无线通信、光通信。


京公网安备 11011302003690号